セレクションガイド リレー
特長
- ●制御盤用リレー、ターミナルリレー、ソリッドステートリレー(SSR)の国内スタンダードな3タイプをご用意
- ●制御盤用リレー、ソリッドステートリレー(SSR)は標準で動作表示灯を搭載し使いやすさを追求しました
- ●各種海外認証(UL、C-UL、TUVなど)取得済み製品も取り揃えております。
制御盤用リレー
| 分類 | 接点構成 | ||||||
|---|---|---|---|---|---|---|---|
| コイル定格電圧 | DC24V | AC100/110V | AC200/220V | DC24V | AC100/110V | AC200/220V | |
![]() 標準タイプ(2c 7A/4c 5A) |
動作表示灯(LED)付 | ● | ● | ● | ● | ● | ● |
| 動作表示灯(LED)付 サージ吸収ダイオード内蔵 |
● | − | − | ● | − | − | |
![]() ハイパワータイプ(10A) |
動作表示灯(LED)付 | ● | ● | ● | − | − | − |
| 動作表示灯(LED)付 サージ吸収ダイオード内蔵 |
● | − | − | − | − | − | |
![]() DINレール取付 リレーソケット標準用 DINレール取付 リレーソケットフィンガーガード仕様 |
● | ● | |||||
![]() DINレール取付 リレーソケットハイパワー用 DINレール取付 リレーソケットフィンガーガード仕様 |
● | − | |||||
ターミナルリレー
| 分類 | 接点構成 | 1a × 4ch | 1a × 16ch | ||||
|---|---|---|---|---|---|---|---|
| コイル定格電圧 | DC24V | AC100/110V | AC200/220V | DC24V | AC100/110V | AC200/220V | |
![]() ![]() |
LED コイルサージ吸収 ダイオード内蔵 |
● | − | − | − | ||
![]() ![]() |
LED コイルサージ吸収 ダイオー ド内蔵 |
− | ● | − | − | ||
SSR(ソリッドステートリレー)
| 分類 | 定格電圧 | DC4-32V | ||
|---|---|---|---|---|
| 最大許容電流 | 10A | 20A | 40A | |
![]() ソリッドステートリレー |
動作表示灯(LED)付 ゼロクロスタイプ |
● | ● | ● |
| 動作表示灯(LED)付 非ゼロクロスタイプ |
● | ● | ● | |
![]() ヒートシンク |
● | ● | ● | |
![]()
制御盤用リレー
開閉寿命について
開閉寿命は開閉頻度、周囲の温度・湿度・気圧、コイル駆動回路、負荷種類などで異なりますので実使用の際にはご確認ください。
制御盤用リレーとリレーソケットとの組み合わせについて
リレーのプラグイン端子は汎用的な設計となっていますが当社製品の組み合わせを推奨します。
他社ソケットでのご使用は通電容量、嵌合性の違いにより異常発熱などの問題発生の原因となる可能性があります。
リレーの設置方法について
リレーの取り付けは専用のリレーソケット・端子台を用いて取り付けてください。またその際接点の移動する方向に衝撃や振動が加わらないように取付てください。
リレーの交換について
メンテナンスなどでリレーの交換作業を行う際はリレーによる感電事故及び誤動作を防止するために負荷側とリレーコイル側両方の電源を必ず切ってください。
動作表示灯(LED)について
当社の制御盤用リレー、ソリッドステートリレーには動作表示灯(LED)が搭載されています。リレー解放後でも電圧が残った場合、点灯する場合があります。
サージ吸収型ダイオード内蔵タイプについて
当社の制御盤用リレーではDCコイル仕様のリレーコイルにダイオードを内蔵している製品がございます。
これはリレーコイルの逆起電圧を吸収する事が目的です。外部より想定以上の大きなサージなどが加えられる場合、素子が破壊する恐れがあります。
このように外部から大きなサージがかかる場合は別途サージ吸収対策を行いご使用ください。
コイル極性
プラスマイナスを確認のうえ、正しく接続してください。極性を逆のまま接続した場合、LED、ダイオードなどに問題発生の原因となる可能性がございます。
衝撃に関して
リレーに規格を超える振動・衝撃を加えた場合、故障の原因となる可能性があります。また初期性能を維持することが出来なくなる可能性があります。
ソリッドステートリレー(SSR)
安全に関して
ソリッドステートリレー(SSR)は半導体素子により負荷を開閉しています。半導体はその特性から誤動作したり故障することがございます。
多く見られる症状としてはショートによる負荷遮断不能の原因となるケースです。SSR単体で遮断する回路ではなくブレーカーやコンタクタなど
SSRが故障しても負荷を遮断できる回路にしてください。またSSRをご使用される場合は特に以下の事項をご留意ください。
- SSRの各端子部への定格以上の電圧・電流を印加しないこと
SSRの故障、他の機器への影響、焼損事故の原因となります - 温度・放熱設計
周囲温度の上昇に十分に注意をし、制御盤内への取り付けなどの場合は外気との換気をファンなどを用いてご使用ください。
また放熱器(ヒートシンク)を使用してSSRの温度管理を実施してください。 - 配線に関して
端子結線は正しい接続を行ってください。また負荷電流を考慮した電線をご使用ください。 - 使用環境および保管環境について
下記の状態での使用及び保管は故障・劣化・事故の原因となりますので避けてご使用ください。
・直射日光があたるところ
・周囲温度、相対湿度が規定値を超えるところ
・可燃性ガス、腐食性ガス等があるところ
・水や油、薬品、ほこりなどの飛沫があるところ
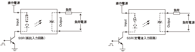
入力回路について
・SSRは下図を参照に適切な電圧、電流によって通電される設計を行ってください。
・誘導ノイズによりSSRの誤作動を引き起こす原因となりますので入力ラインは動力線と併んで配線しないでください。
・DC入力時において、正しい極性ワイヤに関して注意して配線を行ってください。

出力回路について
・交流負荷
交流誘導負荷は過電圧をもたらす可能性があります。下記の表を参考にサージ吸収バリスタを併用することを推奨します。
| 負荷動作電圧 | バリスタ最大許容電圧 | 耐サージ電流量 |
|---|---|---|
| 100〜120VAC | 240〜270V | |
| 200〜240VAC | 440〜470V | 1000A以上 |
| 380〜480VAC | 820〜1000V |
・直流負荷
コイル負荷のような切り替え負荷は過電圧をもたらす危険性があります。下記の表を参照に吸収素子を併用することを推奨します。












